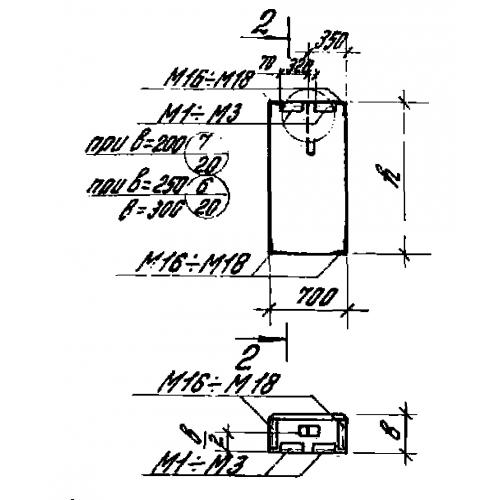
ПС 70.12.30

Чертеж изделия:
Характеристики изделия:
ПараметрЗначение
длина700 мм
ширина300 мм
высота1180 мм
вес400 кг
серия1.432-14/80

ПС 70.12.30 Панели стеновые по серии 1.432-14/80.